أجهزة

(تم التحويل من Instrumentation)

الأجهزة Instrumentation، هي فرع من فروع الهندسة التي تختص بأجهزة القياس والتحكم بالآلات والمنشآت.

وبحسب الجمعية الدولية للأتمتة (International Society of Automation)، فإن التعريف الرسمي للأجهزة هو مجموعة الأدوات أو الأجهزة وتطبيقاتها التي تهدف إلى القياس والتحكم والمراقبة. المرجع: ISA std. S 51.1 (جمعية الأجهزة الأمريكية).

والمقصود بالجهاز هنا هو أداة لقياس أو معالجة المتغيرات مثل التدفق، أو درجة الحرارة، أو مستوى ارتفاع السوائل، أو الضغط. هذه الأدوات تأتي بأشكال ونماذج متنوعة. فقد تكون بسيطة مثل الصمامات وأجهزة الإرسال، أو معقدة مثل أدوات التحليل وتتضمن الأدوات غالبا أنظمة للتحكم في العمليات المختلفة. ويعد التحكم في العمليات واحداَ من الفروع الرئيسية للأجْهَزة كتطبيق.

وتشمل الأجهزة من أجل التحكم عدة أدوات مثل الملف اللولبي (Solenoid)، والصمامات، والقواطع، والمرحّلات (Relay). هذه الأجهزة قادرة على تغيير معلمة الميدان، و توفير قدرات التحكم عن بعد أو التحكم الآلي.

أجهزة الإرسال، هي وسائل تنتج إشارة تماثلية، تكون عادة إشارة تيار كهربائي بحدود 4-20 ميلي أمبير، مع أنه يوجد عدة خيارات أخرى مثل استخدام الجهد الكهربائي، أو التردد، أو الضغط إن كان ممكنا. ويمكن استخدام هذه الإشارة للتحكم في غيرها من الأدوات مباشرة، أو يمكن أن ترسلها إلى أنظمة جهاز تحكم منطقي قابل للبرمجة، أو DCS، أو سكادا، أو إلى أنماط أخرى من أدوات التحكم المتصلة بالحاسوب والتي يمكنها أن تفسرها إلى قيم مقروءة تستخدم في التحكم بأجهزة أو عمليات أخرى في النظام.

الأجهزة تلعب دورًا ملحوظا في جمع المعلومات من حقل المراقبة وفي تغيير معطيات الحقل، وبذلك فهي جزء مهم في حلقات التحكم.


التاريخ والتطوير

مجموعة التحكم في عنفة بخارية.

ما قبل الفترة الصناعية

الفترة الصناعية المبكرة

تطور التأشير الحلقي للتحكم التناظري من الفترة الهوائية إلى الفترة الإلكترونية.

التحكم الآلي في العملية

مثال على حلقة التحكم الصناعي المفردة؛ توضع التحكم المتواصل في تدفق العملية.


الأجْهَزة تقيس معطيات حقل المراقبة فضلا عن قدرتها على تغيير هذه المعطيات. انواع اجهزة القياس:- 1 - اجهزة القياس الهيدروليكية:- وهي التي تعتمد على الزيت في صماماتها . 2 - اجهزة القياس النيوماتيكية: - وهي التي تعتمد على الهواء في صماماتها. 3 - اجهزة القياس الكهربائية :- وتعتمد على التيار الكهربائي في صماماتها.

النظم المعتمدة على الحاسوب المدمجة على نطاق واسع

A pre-DCS/SCADA era central control room. Whilst the controls are centralised in one place, they are still discrete and not integrated into one system.
A DCS control room where plant information and controls are displayed on computer graphics screens. The operators are seated and can view and control any part of the process from their screens, whilst retaining a plant overview.



التطبيقات

في بعض الحالات تكون المجسات عنصراً بالغ الصغر ضمن الآلية. الكاميرات الرقمية وساعات المعصم قد تفي تقنياً بتعريف فضفاض للأجهزة لأنها تقوم بتسجيل و/أو استشعار المعلومات. في معظم الظروف لا ينبغي تسميتها بالأجهزة، لكن عند استخدامها لقياس الوقت المنقضي للسباق ولتوثيق الفائز عند خط النهاية، فعندئذ يمكن تسميتهما بالأجهزة.


متغيرات القياس

تستخدم الأجهزة لقياس الكثير من المتغيرات (القيم الفيزيائية)، والتي تشمل:


صمام التحكم.

هندسة الأجهزة

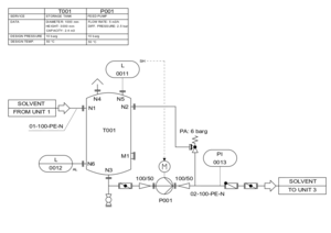
The instrumentation part of a Piping and instrumentation diagram will be developed by an instrumentation engineer.


هو اختصاص هندسي يركز على جوهر وطريقة تشغيل أدواة القياس المستخدمة في تصميم وتشكيل الأنظمة الآلية في المجالات الكهربائية والهوائية، إلخ. يعمل المهندسون المختصون في الصناعات المؤتمتة مثل مصانع المواد الكيميائية أو التصنيع، بهدف تحسين إنتاجية النظام، ووثوقيته وأمنه، واستمثاله، واستقراره.

وتستخدم عناصر تحكم مكروية (Micro controller) وجهاز تحكم منطقي قابل للبرمجة في التحكم في معلمات العملية أو في المعالجات الدقيقة لنظام خاص، ولكن هدفها النهائي هو التحكم على معلمات هذا النظام.


الأنواع التقليدية لإشارة الناقل الصناعي

حلقة التيار (4-20mA) - كهربائية

HART - تأشير البيانات عادة ما يتم على حلقة التيار.

Foundation Fieldbus - تأشير البيانات

Profibus - تأشير البيانات

أثر التطور المعاصر

انظر أيضاً

المصادر

وصلات خارجية