مصفاة نفط

(تم التحويل من مصفاة بترول)
Anacortes Refinery (Tesoro), on the north end of March Point southeast of Anacortes, Washington

مصفاة النفط Oil refinery، هي مكان الذي يتم فيه مجموعة العمليات الصناعية التي تهدف إلى معالجة النفط الخام وتقطيره إلى منتجات بترولية قابلة للاستخدام، مثل الجازوليت، الديزل، الوقود، القواعد الأسفلتية، الزيت الحراري، وغاز البترول المسال.[1][2] ومصافي البترول عبارة عن مجمعات صناعية كبيرة يتخللها مواسير تجري فيها السوائل من خلال وحدات المعالجة الكيميائية.

عملية التكرير

Crude oil is separated into fractions by fractional distillation. The fractions at the top of the fractionating column have lower boiling points than the fractions at the bottom. The heavy bottom fractions are often cracked into lighter, more useful products. All of the fractions are processed further in other refining units.
The oil refinery in Haifa, Israel is capable of processing about 9 million tons (66 million barrels) of crude oil a year. Its two cooling towers are landmarks of the city's skyline.

يمر النفط أثناء تكريره في مصفاة النفط بالمراحل الرئيسية التالية:

  1. الفصل: تفصل المواد المختلفة بالحرارة، فالمركبات ذات درجة غليان عالية تبقى أسفل البرج والمركبات ذات درجة غليان منخفضة ترتفع إلى أعلى البرج وتُسحب منه.
  2. التحويل: إجراء بعض العمليات الكيميائية لتحويل بعض المركبات الناتجة من البرج إلى منتجات مرغوبة كالبوليمرات (البلاستيك واللدائن).
  3. المعالجة: تنقية المنتجات النفطية من الشوائب وإعدادها للاستهلاك وأيضا يتم استخراج الغازات للاستفادة منها في بقية عمليات الإنتاج، مثل إنتاج غاز الهيدروجين من النقثا الثقيلة للاستفادة منه في وحدات التكسير بالهيدروجين حيث يتم الاستفادة من آخر قطرة من النفط الخام.و منشأة مصفاة النفط منشأة كبيرة تقدر بمساحة عشرات الملاعب الكروية، وهي تعمل 24 ساعة في اليوم على مدار السنة كما يعمل برج الفصل الحراري على مدار الساعة حيث يزود باستمرار بالنفط الخام وتسحب منه النواتج على ارتفاعات مختلفة أولا بأول.

تحتاج المصفاة لتشغيلها إلى مئات العاملين، كما أن تكاليف إنشائها وتشغيلها تقدر بمليارات الدولارات وأيضا لا يمكن تشغيل هذه المعدات من دون الوحدات المساندة كالإمداد بالطاقة والصيانة والمعدات الثقيلة.


العمليات الفيزيائية"الفصل"

1-التقطير:

فيها تفصل الجزيئات الأخف ذات درجات الغليان المنخفضة بواسطة الغليان والتكثيف كما يلي:

*التقطير الابتدائي أو الجوي : تجزئة النفط الخام إلى قطفات تكون كل منها مجموعة مكونات هيدروكربونية وذلك بتسخينه بحيث:

  • يرفع النفط الخام بالمضخات من مستودعاته إلى فرن "ولكن عادة يجري له عملية تسخين تدريجي باستعمال مبادلات حرارية تتبادل بين النفط الخام البارد والقادم من الخزانات وبين منتجات برج التكرير الساخنة والتي بحاجة إلى تبريد. وحيث ان هذا العمل يساعد في تخفيف تكاليف التبريد فانه أيضا يمنع تفحم النفط الذي يحدث عندما يتم تسخين النفط بشكل مفاجئ ثم يدخل إلى الفرن فيتبخر تبخرا جزئيا. ويمر البخار إلى برج التجزئة. وترتفع المكونات الغازية تدريجيا خلال صواني البرج. وكلما ارتفع بخار المكونات انخفضت درجة حرارته، وتكثف جزء منه على كل "صينية" من " الصواني " التي يتكون منها برج التجزئة. فإذا ما امتلأت إحدى الصواني، فاض ما عليها من السائل زائد، وسقط على الصينية التي تليها.و تكون عادة كل صينية أقل حرارة من التي تحتها، أي أنه كلما كان موقع الصينية مرتفعا كانت المواد المتجمعة عليها أقل كثافة وكلما اخترقت فقاعات البخار سائلا على إحدى هذه الصواني من خلال حاجز الفقاقيع، تكثف من البخار ذلك الذي له مدى غليان السائل الموجود على هذه الصينية نفسه، أما المواد المواد الخفيفة التي قد تكون مختلطة بالسائل فإنها تنفصل على شكل مرة أخرى وتنتقل إلى الصينية التي تعلوها.
  • ويمكن التحكم في درجة حرارة برج التجزئة بتمرير السائل الموجود في أسفل البرج، في فرن لغليه من جديد كما يمكن التحكم في درجة الحرارة أعلى البرج بإعادة دفع جزء معين من المنتج الذي يخرج من هذه المنطقة بعد تكثيفه وتسمى هذه العملية " الارتداد". ومع أنه يتجمع على كل صينية من صواني برج التجزئة سائل له نقطة غليان يختلف قليلا ،فإن جزءا معينا من المنتج سوف يتكثف ،رغم أن نقطة غليانه أقل من نقاط غليان معظم السائل المتجمع على الصينية؟ وعندئذ يتم سحب السائل من صواني خاصة إلى أعلى أبراج جانبية. وفي هذه الأبراج يفيض السائل مجتازا عددا قليلا من الصواني، بينما تطرد الأبخرة المتصاعدة المواد أقل كثافة وبذلك تتحدد نقطة غليان السائل المنتج، وتعود الهيدروكربونات التي تطرد بالغليان إلى البرج الرئيسي.
  • المنتجات الرئيسية التي تأخذ من برج التقطير تحت الضغط الجوي هي:الغازات النفطية الخفيفة التي تستخدم في صناعة الأسمدة ،البوتاجاز، الجازولين الذي يستخدم في إنتاج بنزين السيارات ،و الكيروسين ،و السولار ،و الديزل والمازوت.

*التقطير تحت الضغط المخلخل"التفريغي":تستخدم هذه الطريقة لتجزئة زيت الوقود الثقيل "المازوت" الناتج من عملية التقطير الابتدائي إلى بيتومين "أسفلت" و"قار" ومواد أخرى "سولار" و"مقطرات شمعية" وتستخدم أساسا في إنتاج الزيوت والشحوم؟ كما يمكن استخدامها في عمليات التكسير الحراري أو بالعوامل المساعدة (المحفزات).

ونشير إلى أنه يجب خفض درجة الحرارة اللازمة لتبخير أكبر جزء من زيت الوقود الثقيل للحصول على الأسفلت لأنه يمكن تخفيض نقطة غليان السائل بتخفيض الضغط الواقع عليه. وفي هذه الطريقة تستخدم أجهزة أو مضخات التفريغ للاحتفاظ بضغط منخفض ،كما تستخدم مضخات لرفع الزيت خلال الفرن إلى برج التقطير تحت الضغط المنخفض. إذ أن التفريغ يحول دون سحب الزيت بالتدفق الطبيعي ويتحول الزيت إلى بخار الزيت وينساب الأسفلت إلى القاع حيث يقابله بخار ماء ذو درجة عالية، يتسبب في دفع ما قد يكون عالقا بالإسفلت من مواد زيتية قليلة الكثافة إلى أعلى البرج.

وتخرج الأجزاء ذات الكثافة المنخفضة من أعلى البرج على شكل بخار السوائل مختلطا ببخار الماء ،ليمر على مكثف يكثفهما معا.ثم يدخل المزيج من السولار والبخار المتكثفين إلى برج الاسترجاع، فترد الأبخرة بسحبها بالمضخات إلى أعلى الصينية من صواني برج التجزئة. ويسحب الباقي باعتباره أحد المنتجات النهائية، ويتم سحب الغاز غير المكثف من أعلى البرج بواسطة مضخات التفريغ.

وتسحب السوائل من برج التقطير على أبعاد مختلفة فيمرر كل سائل ببرج تثبيت لفصل المواد الخفيفة بالاستعانة ببخار الماء وإعادتها إلى البرج. أما الباقي فيبرد على حده، وهو أساسا السولار والمقطرات الشمعية التي تصبح المادة الخام لصناعة زيوت التزييت والشحومات، كما يمكن استخدامها في عمليات التكسير بالعوامل المساعدة ويتبقى "الاسفلت" في قاع البرج.

تتمثل نتائج التقطير تحت التفريغ في: زيوت التزييت، الأسفلت.

2- الاستخلاص بالمذيبات:

يتم الفصل فيها حسب النوع الكيميائي للجزيئات، مثل بارافينات، عطريات أو نافثينات. يدخل في نطاق هذه العملية إنتاج زيوت التزييت، إذ أن المقطرات الشمعية الناتجة من عمليات التقطير تحت الضغط المخلخل "التفريغي" التي يمكن الحصول عليها من مستويات مختلفة من البرج، يمكن معالجتها لإنتاج زيوت التزييت. وكذلك بالنسبة للمتبقي في قاع البرج، وكل ذلك يتم في حالة معالجة الخامات البارافينية. فهذه المقطرات تشكل المواد الأولية اللازمة لإنتاج زيوت التزييت الخفيفة والمتوسطة والثقيلة. كما يعد المتبقي في قاع البرج المادة الأولية لإنتاج الزيوت المتبقية. ومن الضروري إن تكون هذه الزيوت على درجة عالية من النقاء. وأن تتوفر فيها المواصفات القياسية العالمية نظرا لدورها الخطير في كافة الاستخدامات. ولتحقيق ذلك يلزم معالجة المقطرات الشمعية والمتبقي باستخدام مذيبات خاصة لاستخلاص الشوائب من زيوت التزييت.

3- التبريد:

تشمل عمليات التبريد مايلي :

*فصل "فرز"الغازات: يدخل في نطاق عمليات التبريدالتي تعد واحدة من عمليات الفصل المستخدمة في صناعة التكرير –عملية "فرز" الغازات الناتجة من عمليتي التكسير الحراري والتكسير بالعوامل المساعدة في معامل التكرير.و تعد هذه الغازات من أهم المصادر والمواد الأولية اللازمة للصناعة البتروكيمياوية، والمصدر الآخر هو الغاز الطبيعي الذي يستخرج من بعض الآبار.

*تثبيت البنزين: يؤدي تخزين البنزين في الأجواء الحارة إلى تبخر البروبان والبيوتان الذين يحتويهما البنزين، وذلك لانخفاض درجة حرارتهما.يتم فصل هاذين الغازين وتعبئتهما في أسطوانات تحت ضغط مرتفع بحيث يتم الاحتفاظ بهما في شكل سائل، ويستخدم البيوتان وقودا في الأجهزة المنزلية، تتم هذه العملية في أبراج تعمل بطريقة تشبه تماما أي برج آخر للتجزئة، إلا أنها تعمل تحت ضغوط عالية لكي يبقى السائل المرتد في حالة السيولة دائما.

*العدد الأكتاني للبنزين"الجازولين":تعد الخواص المانعة للثبات التفجيري أحد البارامترات الأساسية التي تحدد جودة الوقود الناتج من النفط، والمخصص لمحركات الاحتراق الداخلي للشرارة الكهربائية. ويطلق اسم العدد الأكتاني للوقود على دليل ثباته التفجيري ويجري تقدير الخواص التفجيرية للوقود في المحرك بواسطة مقارنة الوقود المطلوب دراسته مع وقود آخر قياسي، والوقودان القياسيان هما :

    • الأيزوأوكتان(2-2-4-ثلاثي مثيل بنتان):عدده الأكتاني يساوي 100،وذلك لأنه قليل التفجير.
    • الهبتان العادي:سهل التفجروعدده الأكتاني معدوم، أما العدد الأكتاني لمخاليط الأيزوأوكتان والهبتان العادي يكون مداه من الصفر إلى 100.

*العدد الأكتاني للوقود:يساوي عدديا النسبة المئوية"بالحجم" للأيزوأكتان في مخلوطه مع الهبتان العادي التي يكون عندها الثبات التفجيري لهذا المخلوط مساويا للثبات التفجيري للوقود الجاري اختباره.

*العدد السيتاني لوقود الديزل:يشتعل الوقود في ماكينات الديزل بالانضغاط، ويستخدم لها قطفات من وقود الديزل مدى غليانه من 180-360°م، ويعد العدد السيتاني الدليل الذي يبين ميل وقود الديزل إلى الاشتعال العفوي بالانضغاط عن طريق مقارنة اشتعالية الوقود المختبر باشتعالية مخلوط من وقودين قياسيينهما:

    • السيتان:عدده السيتاني يساي100.
    • هيدروكربون أروماتي:عدده السيتاني معدوم.

العمليات الكيميائية"التحويل"

هي عملية كيميائية تجري تحت تأثير الحرارة والضغط أو بالعوامل المساعدة والهدف منها زيادة كمية وقود السيارات والنفاثات وجودته حيث يتم فيها تغير جزيئات الهيدروكربونات الموجودة في النفط وتشمل هذه العمليات ما يلي:

    • العمليات التحويلية الحرارية.
    • عملية التكسير بالعامل المساعد.
    • الإصلاح الحفزي للبنزين.
    • عمليات استخدام الغازات النفطية.

التنقية"المعالجة"

هي العمليات النهائية للمنتجات النفطية، وتكون إما فيزيائية أو كيميائية، والكيمياويات المستخدمة في عمليات التنقية كثيرة، منها محلول الصودا الكاوية الذي يستخدم في تنقية البوتاجاز والبنزين من كبريتيد الهيدروجين، وحمض الكبريتيك المركزالذي يستخدم في تنقية الكيروسين من المواد الكبريتية والعطرية التي تسبب تصاعد الدخان الأسود، كما يستخدم في تنقية وقود النفاثات وغيره، كذلك يستخدم غاز الهيدروجين في إزالة العديد من الشوائب.

*إزالة كبريتيد الهيدروجين: H2S موجود أساسا في الخام أو تكون نتيجة تحللالمركبات الكبريتية خلال العمليات المختلفة، وهو ذو رائحة كريهة، يتحول بسرعة إلى كبريتيت مما يسبب تآكل الآلات والمعدات وهناك طريقتين لإزالته:

    • إذا كانت نسبته ضئيلة يستخدم محلول الصودا الكاوية.
    • إذا كانت نسبته عالية يستخدم سائل لامتصاص H2S

*التنقية بالهيدروجين: تستخدم الآن تجاريا على نطاق واسع لأنها تزيل المواد الكبريتية المحدثة للتآكل ،وتؤدي إلى إزالة المواد النيتروجينية والأكسوجينية والهالوجينية، وإزالة الشوائب المعدنية الموجودة في الزيت.


المنتجات الأساسية لمصافي النفط

وحدات العمليات الشائعة الموجودة في مصفاة البترول

تتكون المصفاة بشكل عام من:

  1. أبراج الفصل.
  2. مبادلات حرارية.
  3. مضخات كهربائية أو بخارية.
  4. مفاعلات كيمياوية.
  5. اوعية وخزانات للفصل والتخزين.
  6. صمامات ومسيطرات آليه ويدوية.
  7. بالإضافة إلى آلاف الاطنان من الاسلاك الكهربائية والأجهزة الدقيقة.

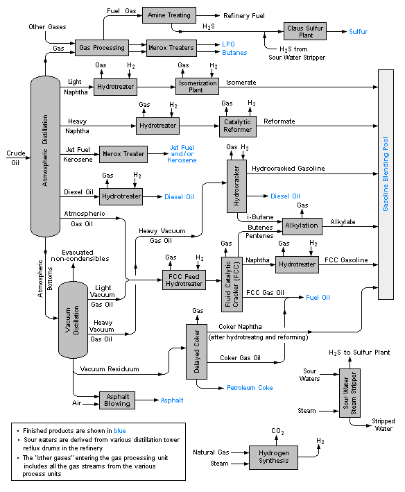
رسم تخطيطي لسير العمليات المعتادة في المصفاة

رسم تخطيطي يبين التدفق المعتاد في مصفاة النفط


التخصص والمنتجات

مواقع مصافي النفط

ما يخص الأمان والبيئة

Fire at Union Oil refinery, Wilmington, California, 1951
MiRO refinery at Karlsruhe

مشاكل التآكل والوقاية

التاريخ

تقطير البترول في الولايات المتحدة

انظر أيضا

Storage tanks and towers at Shell Puget Sound Refinery (Shell Oil Company), Anacortes, Washington

المصادر

  1. ^ Gary, J.H. and Handwerk, G.E. (1984). Petroleum Refining Technology and Economics (2nd Edition ed.). Marcel Dekker, Inc. ISBN 0-8247-7150-8. {{cite book}}: |edition= has extra text (help)CS1 maint: multiple names: authors list (link)
  2. ^ Leffler, W.L. (1985). Petroleum refining for the nontechnical person (2nd Edition ed.). PennWell Books. ISBN 0-87814-280-0. {{cite book}}: |edition= has extra text (help)

وصلات خارجية